氣流噴砂式沖蝕磨損試驗機
技 術 文 件
一、適用范圍
氣流噴砂式沖蝕磨損試驗機是模擬用高速氣體攜帶大量微小固體粒子以一定的速度和角度對材料表面進行沖擊,造成材料損耗的一種設備。可廣泛應用于航天、冶金、石油化工等領域研究不同材料的沖蝕磨損性能。
二、試驗機構簡述
氣流噴砂式沖蝕磨損試驗機是利用壓縮氣體,使磨粒在氣流的帶動下形成一定含砂量的風砂流進行沖蝕。
本機主要包含高速氣體供應系統、加料系統、沖蝕系統、試樣調節部分、凈化除塵部分和軟件控制系統。
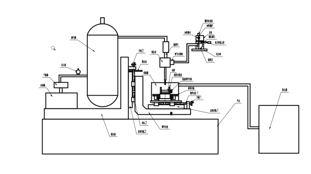
原理圖
1.1高速氣體供應部分
高速氣體供應系統又壓縮機、干燥器、儲氣罐、排氣閥、流量計等部件組成。壓縮機與儲氣罐相連,且在空氣壓縮機與儲氣罐的連接回路上設有干燥器和壓力表,儲氣罐通過管路與流量計連接。可通過軟件形成閉環控制,調節氣體流速。
1.2加料系統
加料系統包括電子秤、儲料室、加料漏斗、加料螺桿、螺桿電動機、吸氣式噴槍。螺桿電動機帶動加料螺桿旋轉加料,儲料室又與吸入式噴槍相連,將沖蝕粒子加入主氣流中,為使粒子達到一定速度并保持氣流氣壓穩定,在噴嘴前設有一長直管。而且粒子速度可通過氣流加以調節。
1.3沖蝕系統
沖蝕系統包括氣管、儲氣罐、減壓閥、混合室、噴槍、儲料室組成。
氣體經儲氣罐進入混合室,與吸氣式噴槍輸送的沖蝕粒子混合,通過噴嘴對試樣進行沖蝕。
1.4試樣調節部分
試樣調節部分包含試樣、旋轉轉臺、旋轉雙盤、調節絲桿1、手柄1、直線導軌1、調節支架、固定座、手柄2、限位塊、絲杠2、直線導軌2組成。試樣安裝在試樣夾緊座上,試樣夾緊座上設有標尺與角度調節手柄,可根據需要調節試樣沖蝕角度,如圖一所示:
圖一
試樣底座下設有調節左右位置的裝置,方便調節噴嘴對試樣沖蝕位置進行調節。當需要測試粒子速度時,可轉動手柄1使噴嘴對準雙盤位置。
本機采用雙轉盤法測定噴嘴出口處的粒子速度,雙轉盤法已被證明是一種精確、經濟、有效的測量侵蝕顆粒速度的方法,該裝置上盤有一個開口、兩圓盤之間的距離等于噴嘴出口與樣品之間的距離,當盤不旋轉時,由噴嘴射出的砂粒可通過此縫在第二個盤上沖蝕出一個標記。隨后以高速旋轉此同軸的雙盤,繼續做沖蝕,便可以在第二盤后得到第二個標記,如兩盤相距L,兩沖蝕標記間的弧度為S,弧半徑為R,轉盤的角度為ω。則粒子速度為:
調節支架通過其右側的手柄2、限位塊、絲杠2、直線導軌2組和機構,其上下位置可調,更換噴嘴時可轉動手柄2將試樣座下移,噴嘴更換完成后,反向轉動手柄2將其復位,本裝置設有限位塊可保證噴嘴與試樣的距離固定不變。
1.5除塵凈化部分
凈化設備為濾筒式除塵器,一端與試驗箱連接,另一端連接室外。
1.6軟件控制系統
1試驗機測控系統采用板卡集成式數據采集和控制。它們提供了模擬量輸入、模擬量輸出、數字量輸入/輸出等功能。這些模塊可以由命令遠程控制。
2試驗機控制軟件采用Visual Basic語言開發,直接面向對象、功能強大、同時可擴展性強。
3為保證整機運行的可靠性,該機關鍵部件均采用性能良好的進口器件和國內知名品牌。
二、技術指標
1.調節角度 0-90°按實際角度需要定制相關夾具
2.噴嘴口徑 1.5mm
3.氣體進給速度 30m/s-150m/s 可調
4.噴嘴與試樣距離 10mm±0.5mm 可調
5. 設備振動 ≤70db
6. 安全報警裝置 機械、軟件雙重報警保護裝置
7. 試樣尺寸 按需定制
三、試驗機的工作環境
? 在室溫10℃~35℃范圍內;
? 相對濕度不大于80%;
? 在穩固的基礎上正確安裝;
? 在周圍無振動、無腐蝕性介質和無強電磁場干擾的清潔的環境中;
? 電源電壓的波動范圍不應超過額定電壓的
10%。
四、試驗機主要配置
? 主機一臺 (含嵌入式計算機)
? 除塵配置 一套
? 測量控制系統一套(自主研制)
? 控制軟件一套 (自主研制)
? 試樣 一套
五、設備備品清單
類別 | 序號 | 名稱 | 規格/數量 | 備 注 |
產 品 | 1 | 主機 | 1臺 |
|
2 | 電控柜 | 1臺 |
|
技 術 文 件 | 1 | 裝箱單 | 1份 |
|
2 | 合格證 | 1份 |
|
3 | 主機使用說明書 | 1份 |
|
| 4 | 軟件使用說明書 | 1份 | 見說明書 |
| 5 | 軟件備份U盤 | 1個 |
|
附 件 | 1 | 鼠標、鍵盤 | 1套 |
|
2 | 工具箱 | 1個 |
|
3 | 保險芯 | 2個 |
|
| 4 | 試樣 | 1套 |
|
工 具 | 1 | 內六角扳手 | 1套 |
|
2 | 活口扳手 | 1件 |
|